
13165068628
電鍍廢水處理是電鍍企業實現環保達標、綠色生產的核心環節。一套科學、嚴謹的處理方案,能有效去除廢水中的鉻、鎳、銅、鋅、氰化物等有毒有害物質,確保合規排放并實現資源回用。青島水清木華環境工程有限公司自2005年成立以來,始終專注于電鍍廢水處理領域,具備豐富的實戰經驗。本文將系統解析常規的電鍍廢水處理工藝流程,并分享我司的技術理念。
一、電鍍廢水為何必須專業處理?
電鍍廢水中含有重金屬、氰化物、酸堿以及多種有機添加劑等成分,其特點是毒性大、成分復雜、處理難度高。若處置不當,將對環境造成嚴重危害。因此,選擇高效、穩定的電鍍廢水處理工藝方案,是企業履行環保責任、保障持續生產的必然要求。
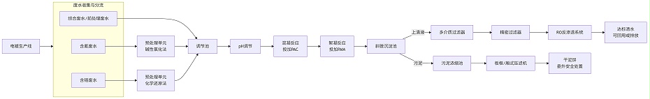
二、電鍍廢水處理的核心工藝流程解析
秉承“分流收集、分質處理”的原則,我司的常規工藝流程包含以下核心環節:
1. 廢水收集與分流系統
這是整個流程的基石。我們將不同車間、不同鍍種產生的廢水(如含氰廢水、含鉻廢水、綜合廢水、前處理廢水等)通過獨立的管道系統進行分類收集,從源頭避免不同性質廢水的混合,極大降低了后續處理的難度與成本。
2. 預處理單元(針對特殊水質)
含氰廢水處理:通常采用堿性氯化法。通過分階段投加次氯酸鈉等氧化劑,將劇毒的氰化物徹底氧化分解為無毒的二氧化碳和氮氣。
含鉻廢水處理:通常采用化學還原法。先在酸性條件下投加焦亞硫酸鈉等還原劑,將劇毒且具有強遷移性的六價鉻(Cr??)還原為毒性較低的三價鉻(Cr3?),為后續的沉淀創造條件。
3. 綜合處理單元(核心工藝)
經過預處理的各類廢水與綜合廢水一并進入調節池,均質均量后進入后續核心處理階段。
pH調節與混凝反應:向廢水中投加堿(如NaOH),將pH值調節至重金屬氫氧化物的最佳沉淀區間,然后投加混凝劑(如PAC),使微小的懸浮物和膠體物質脫穩、凝聚。
絮凝沉淀:繼續投加絮凝劑(PAM),形成較大的礬花絮體,在沉淀池(如斜管沉淀池)中實現泥水分離。清澈的上清液進入下一環節,沉淀下來的污泥則進入污泥處理系統。
4. 深度處理與回用單元(提升標準與價值)
為確保出水高標準(甚至回用),沉淀后的水需進行深度處理。
多介質過濾+精密過濾:去除水中殘留的微小懸浮物,保證后續膜系統的進水要求。
膜分離技術(如RO反滲透):這是我們實現廢水回用的關鍵技術。反滲透膜能高效去除水中絕大部分的溶解鹽、離子和有機物,產水水質極佳,可直接回用于生產線的漂洗工序,為企業節約大量水資源成本。
離子交換:作為膜技術的補充或替代方案,用于深度去除特定重金屬離子,實現水的精制提純。
5. 污泥處理單元
從沉淀池排出的污泥(屬于危險廢物)需經過濃縮、脫水(如使用板框壓濾機或廂式壓濾機),形成低含水率的泥餅,交由有資質的單位進行安全處置,我司可提供完整的污泥處理方案。
6. 蒸發結晶處理單元
RO反滲透濃水經水清木華低溫蒸發器 處理后,蒸發產水清澈透明,可以達標排放或回用,低溫蒸發產生的濃縮液可以直接委外處置,或經水清木華刮板結晶蒸發器進一步處理成固態結晶鹽,進而減少危廢的處置量。
三、為何選擇青島水清木華的電鍍廢水處理解決方案?
一套成功的電鍍廢水處理工藝流程,背后離不開深厚的技術積累和項目經驗。選擇我們的理由如下:
1、電鍍廢水處理經驗豐富:成立20年來,我們堅持扎根于電鍍廢水治理一線,處理過各種復雜工況和挑戰性水質。
2、整體解決方案提供商:我們提供的不是簡單的設備拼湊,而是從水質檢測、方案設計、設備制造與安裝、調試運行、人員培訓到售后運維的全流程交鑰匙工程。
3、定制化工藝設計:我們深知沒有兩家電鍍廠的生產工藝完全相同,我們會根據您的具體水質、水量、場地條件和預算,量身定制最高效、最經濟的工藝流程方案。
4、穩定達標保障:我們的核心工藝設計以確保廢水長期、穩定達標排放為首要目標,助您無憂通過環保驗收與日常監測。
5、資源回用與降本增效:我們擅長通過膜技術以及低溫蒸發
等工藝幫助企業實現廢水回用,從根本上減少排污費和新水費,為您創造環保與經濟雙重價值。
6、源頭生產廠家:我們擁有2000平的加工車間,廢水處理工程中所涉及的定制化設備,如實現電鍍廢水零排放 的末端處理設備低溫蒸發器或刮板結晶蒸發器等均為水清木華自主研發設計生產,沒有中間商賺差價,質量、貨期和價格等都更有競爭力。
四、立即獲取您的專屬電鍍廢水處理方案
如果您正面臨電鍍廢水處理不達標、運行成本高、希望實現回用或擴建改造等難題,青島水清木華技術工程師團隊會基于對您企業實際情況的深入了解,經過現場勘查、取樣、水質分析、水樣實驗、實驗報告編寫、技術方案編制等一些列工作,為業主提供有針對性的電鍍廢水處理解決方案。
立即聯系13165068628,免費獲取專屬電鍍廢水處理解決方案或電鍍廢水零排放 解決方案!點擊了解更多重金屬廢水處理工程案例。
水清木華在三廢處理方面的專注性和客戶至上的服務理念非常契合我公司的需要,我們公司對環保是非常重視的,對我們的服務商要求也是非常嚴格的。水清木華自12年合作以來,對我們的環保工作一直盡心盡責,我們非常感謝。
水清木華的專注和用心服務打動了我們,工程從設計、安裝調試和售后,每一步都考慮精細、力求完好。合作從水處理到污泥干化,從未讓我們失望。專注品質,值得信賴!
水清木華的污泥干化設備幫助我們將污泥量減少了2/3以上,節省了大量的危廢處置費用。水清木華的產品服務模式也非常適合我公司,公司設備質量好,服務也好,選擇水清木華,我們很滿意。
青島水清木華環境工程有限公司成立于2005年。自成立以來,公司堅持以技術為核心,致力于制造業所產生的工業廢水的濃縮減量化處理和零排放,及相關環保設備及藥劑的開發與制造,為客戶提供技術咨詢、方案設計、工程施工和運營管理等服務。擁有30余項發明專利和著作權認證證書,被評為“國家高新技術企業”和“專精特新企業”。
我們以“工業廢水濃縮減量、蒸發結晶和零排放”為主要方向;以工程設備化為目標進行逐步改進、完善;以設備制作、藥劑研發與生產等滿足客戶需求為增效。公司自主研發的低溫蒸發器突破了“零排放”蒸發結晶的瓶頸,為企業降低了高難廢水的處理成本,同時對有價值的濃縮母液實現了回收再利用。目前在金剛線生產、磁性材料生產、精密金屬制造等行業均應用廣泛,以其良好的處理效果和運行的穩定性以及低能耗得到了廣大客戶的認可和好評。
公司擁有2000平的加工車間,配套3套行吊及多種加工設備,擁有2個現代化的實驗室,自有研發和技術工程師團隊,保障貨期供應和廢水處理效果。水清木華期待與您攜手共同助力企業實現廢液濃縮減量和零排放的目標,幫助企業降本增效!
咨詢熱線:13165068628
傳真號碼:0532-82529808
微信咨詢:13165068628
郵箱:qdsqmh@163.com
地址:青島市即墨區馬山龍海工業園6號
返回頂部